您好,欢迎来到JOSEF互感器网站! 网站地图    关于我们    互感器推荐产品
 JSZ(W)-3、6、10电压互感器(户内型)

JSZ(W)-3、6、10电压互感器(户内型)

产品参数:
额定电压:3KV 6KV 10KV 额定频率:50HZ
产品优势:
电压互感器(户内型)为三相、户内、干式产品,
产品概述:
JSZ(W)-3、6、10电压互感器分别适用于额定频率50H或60Hz,额定电压为10kV电力系统中作电能计量、电压监控 和继电保护用。
  • 产品详情
  • 产品问答
  • 产品型号

JSZ(W)-3、6、10电压互感器(户内型)

概述

JSZ(W)-3、6、10电压互感器(户内型)为三相、户内、干式产品,分别适用于额定频率50H或60Hz,额定电压为10kV电力系统中作电能计量、电压监控 和继电保护用。

接线图

JSZ(W)-3、6、10电压互感器(户内型)接线图

技术参数

型号 JSZW-3 JSZW-6 JSZW-10
额定电压
一次
基本二次
辅助二次
3000/√3
100/√3
100/3
6000/√3
100/√3
100/3
10000/√3
100/√3
100/3
额定输出
0.5级
1级
3级
90
150
300
120
240
480
150
240
480
最大输出 600 960 960
耐压试验
一次
二次
23
3
32
3
42
3
频率 50 50 50

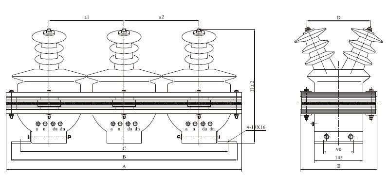
外形及安装尺寸图

JSZ(W)-3、6、10电压互感器(户内型)外型尺寸

型号 外形及安装尺寸
A B C D E H a1 a2
JSZW-3、6(Q) 600 580 560 156 195 295 195 195
JSZW-10(Q) 660 640 620 185 210 325 205 205

 
QQ在线咨询
售前热线
021-55560736
售后热线
18116134756

邮  箱:cnhgq@foxmail.com

邮  编:201206

厂  址:上海市曹路钦塘工业园钦塘东南1号

销售地址:上海市浦东新区金高路1296-124号

© Copyright JOSEF Inc. All rights reserved. 

沪ICP备08020013号

电子营业执照